KQIH不銹鋼臥式離心泵
KQIH臥式離心泵為臥式結構,是國內早期生產的臥式泵,IS系列節能型水泵的性能、技術要求和試驗方法等均采用ISO2858標準,具有水利性能布局合理、檢修方便、工作效率高等。
服務熱線
400-670-8908
021-56553456
KQIH臥式離心泵為臥式結構,是國內早期生產的臥式泵,IS系列節能型水泵的性能、技術要求和試驗方法等均采用ISO2858標準,具有水利性能布局合理、檢修方便、工作效率高等。

KQIH臥式離心泵
產品分類: KQIH管道臥式離心泵
口徑:50-100/32-80mm
流量:5.6-25(m3/h)
揚程:4-125(m)
點擊這里:查看技術參數
KQIH臥式離心泵產品概述:
KQIH臥式離心泵為臥式結構,是國內早期生產的臥式泵,IS系列節能型水泵具有水利性能布局合理、檢修方便、工作效率高等優點。
KQIH管道臥式離心泵主要用來輸送不含固體顆粒,物理化學性質類似于水的液體,適用于介質溫度80℃以下。廣泛應用于工業和城市給水、排水、及農業灌溉等。
KQIH臥式離心泵用途特點:
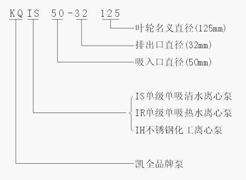
KQIS、IH、IR型泵是臥式單級單吸清水(化工)離心泵,供吸送清水及物理化學性質類似不含固體顆粒的液體。它廣泛適用于工農業及城市、排水、消防供水等。
KQIS、IH、IR型泵系根據國際標準ISO2858所規定的性能和尺寸設計,其技術標準均向國際標準靠攏。它是推廣的節能泵類產品之一。
KQIH不銹鋼臥式離心泵結構簡單,性能可靠,體積小,重量輕,汽蝕性能好,電耗低,使用維修方便。
KQIS、IH、IR型泵通用性廣,全系列共140種規格,但只用四種軸;同一規格的軸,軸承,軸封,葉輪緊固件等均能互換;全系列泵的懸架也只有四種。
泵轉速分為2900和1450轉/分兩種。
性能如下: 2900轉/分 1450轉/分
流量: 240立方/分 400立方/分
總揚程: 125米 55米
轉速: 3500轉/分(用于60調波電源時,葉輪直徑有所減少)
工作溫度 80℃
允許吸入管路壓力0.3MPa,泵的有效使用壓力1.6MPa.
KQIH不銹鋼臥式離心泵結構說明:

1 泵體 | 2 泵蓋 | 3 葉輪 | 4 軸 | 5 密封環 | 6 葉輪螺母 |
7 止動墊圈 | 8 軸套 | 9 填料壓蓋 | 10 填料環 | 11 填料 | 12 懸架軸承部件 |
KQIH臥式離心泵結構說明:


KQIH臥式離心泵為后開式,拆開泵蓋和葉輪時不需拆卸吸水和排出管路。懸架內裝有兩個滾珠軸承,用機器油或潤滑脂潤滑。泵通過彈性聯軸器由電動機直接驅動。渦室、腳、進水法蘭和出水法蘭鑄成一個整體。
KQIH臥式離心泵結構說明:
KQIS、IH、IR型泵系根據國家標準ISO2858所規定的性能和尺寸設計的,主要由泵體(1)、泵蓋(2)、葉輪(3)、軸(4)、密封環(5)、軸套(8)及懸架軸承部件(12)等所組成。
KQIS、IH、IR系列離心泵的泵體和泵蓋的部分,是從葉輪背面處剖分的,即通常所說的后開門結構形式。其優點是檢修方便,檢修時不動泵體,吸入管路,排出管路和電動機,只需拆下加長聯軸器的中間聯接件,即可退出轉子部件,滾動軸承受泵的徑向力和軸向力。
為了平衡泵的軸向力,大多數泵的葉輪前、后均設有密封環,并在葉輪后蓋板上設有平衡孔,由于有些泵軸向力不大,葉輪背面未設密封環和不平衡孔。
KQIH臥式離心泵的軸向密封環是由填料壓蓋(9),填料環(10),和填料(11)等組成,以防止進氣或大量漏水。泵的葉輪如有平衡,則裝有軟填料的空腔與葉輪吸入相通,若葉輪入口處液體處于真空狀態,則很容易沿著軸套表面進氣,幫在填料腔內裝有填料環通過泵蓋上的小孔將泵室內壓力水引至填料環進行密封。泵的葉輪如沒有平衡孔,由于葉輪背面液體壓力大于大氣壓,因而不存在漏氣問題,可不裝填料環。
為避免軸磨損,在軸通過填料腔的部位裝有軸套保護,軸套與軸之間裝有0形密封圈,以防止沿著配合表面進氣或漏水。
KQIH臥式離心泵的傳動方式是通過和加長彈性聯軸器與電動機聯結的。泵的旋轉方向,從驅動端看,為順時針方向旋轉。
KQIH臥式離心泵裝配與拆卸:
KQIH臥式離心泵在裝配前應首先檢查零件有無影響裝配的缺陷,并擦洗干凈,方可進行裝配。
1、預先可將各處的連接螺栓,絲堵等分別擰緊在相應的零件上。
2、預先可將0型密封圈、紙墊、毛氈等分別放置在相應的零件上。
3、預先可將密封環和填料、填料環、填料壓蓋等依次裝到泵蓋內。
4、將滾動軸承裝到軸上,然后裝到懸架內,再合上壓蓋,壓緊滾動軸承,并在軸上套上連接螺栓。
5、將軸套裝在軸上,再將泵蓋裝在懸架上,然后再將葉輪、止動墊圈,葉輪螺母等裝上并擰緊。然后將上述組件裝到泵體內,并擰緊泵體、泵蓋上的連接螺栓。
在上述裝配過程中,一些部件如平鍵、擋油盤、擋水圈軸套內0形密封圈等容易遺漏或裝錯順序,應特別注意。
KQIH管道離心泵拆卸順序基本上可按裝配順序的反向進行。
KQIH臥式離心泵安裝:
KQIH臥式離心泵的安裝的好壞對泵的運行和壽命有重要影響,所以安裝和校正必須仔細進行。泵的外形及安裝尺寸。
1、安裝和校正
(1)清理底座上的油膩和污垢,把底座放在地基上。
(2)用水平儀檢查底座的水平度,允許用楔鐵找平。
(3)用水泥澆灌底座和地腳螺栓孔眼。
(4)水泥干固后應檢查底座和地腳螺栓孔眼是否松動,合適后擰緊地腳螺栓,重新檢查水平度。
(5)清理底座的支持平面,水泵腳及電機腳的平面,并把水泵和電機安裝到底座上去。
(6)聯軸器之間應保持一定的間隙,檢查水泵軸和電機軸中心線是否一致,可用薄墊片調整使其同心。
測量聯軸器的外圓上下,左右的差別不得超過0.1mm,兩聯軸器端面的間隙差別不得超過0.3mm。
2、安裝說明
(1)泵的安裝高度,管路的長度、直徑、流速應符合計算,力求減少不必要的損失。
(2)長距輸送時應取較大的管徑,泵的管路應有自己的支架,不允許管路的重量加在泵上,避免把泵壓壞。
(3)排出管路如裝逆止閥應裝在閘閥的外面。
KQIS臥式離心泵起動停止與運轉:
1、起動
(1)應在機泵聯結前確定是電動機的旋轉方向是否正確,泵的運轉是否靈活。
(2)關閉吐出管路上的閘閥。
(3)向泵內灌滿水,或用真空泵引水。
(4)接通電源,當泵達到正常轉速后,再逐漸打開吐出管路上的閘閥。并調節到所需要的工況,在吐出管上的閘閥關閉的情況下,泵連續工作的時間不得超過3分鐘。
2、停止
(1)逐漸關閉吐出管路上的閘閥,功斷電源。
(2)如環境溫度低于0度,應將泵內液體放出,以免凍裂。
(3)如長期停止使用,應將泵拆卸清洗上油,包裝保管。
3、運轉
(1)在開車及運轉過程中,必須注意觀察儀表讀數,軸承發熱,填料漏水和發熱及的振動和雜音等是否正常,如果發現異常情況,應即時處理。
(2)軸承溫度不大于80℃,軸承溫度不得比周圍溫度超過40℃
(3)填料正常,漏水應該是少量均勻。
(4)軸承油位應保持在正常位置上,不能過高或過低,過低時應及時補充潤滑油。
(5)如密封環和葉輪配合部位的間隙磨損過大應更換新的密封環。
KQIS臥式離心泵故障原因及排除方法:
故 障 | 原 因 | 解 決 方 式 |
1、泵不吸水,壓力表指針劇烈擺動。 | 灌注引水不夠,管路與儀表連接處漏氣。 | 檢修底閥是否漏水,在灌足引水,擰緊或修回漏氣處。 |
2、水泵不出水,真空表表示高度真空。 | 底閥沒有打開或已堵塞,吸水管路阻力太大,吸水高度過高。 | 檢查底閥,更換水管,降低吸水高度。 |
3、壓力表有壓力,但仍不出水。 | 出水管阻力太大,旋轉方向不對,葉輪堵塞,泵轉速不足。 | 檢查或縮短水管。檢查電機,清理葉輪內的污物,增加泵轉速。 |
4、流量低于設計要求。 | 水泵堵塞,密封環磨損過多,轉速不足。 | 清洗水泵及管路,更換密封環,增加泵轉速。 |
5、泵消耗功率過大。 | 填料壓蓋太緊,并發熱,葉輪有磨損,泵流量增大。 | 調整填料壓蓋松緊程度,檢查泵軸是否彎曲,更換葉輪,增加出水阻力,降低流量。 |
6、泵內聲音反常,泵不出水。 | 吸水管阻力過大,吸入管路漏氣,輸送的液體溫度過高。 | 檢查吸入管和底閥,堵塞漏氣處、減少吸水高度,降低水溫。 |
7、水泵振動,軸承過熱。 | 電機與泵不同心,軸承缺油或磨損。 | 調整電機軸與泵軸的同軸度,加油或更換軸承。 |